欢迎光临苏州润蓝环保科技有限公司网站!
关于我们
/
在线留言
/
联系我们
网站首页
关于我们
产品中心
废气处理方案
设计图纸
原理流程
新闻中心
联系我们
原理流程
原理流程
最新资讯
润蓝环保获得中国科学...
苏州分子筛沸石转轮公...
池州粉尘处理系统厂家...
宝鸡大型脉冲布袋除尘...
原理流程
主页
/
原理流程
/
活性炭吸附塔工艺流程
摘要:活性炭吸附塔工艺流程...
油烟净化设备工艺流程
摘要:油烟净化设备工艺流程...
沸石转轮+燃烧系统工艺流程
摘要:沸石转轮+燃烧系统工艺流程 ...
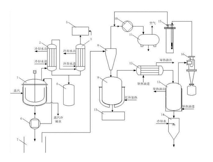
废气处理原理流程
摘要:废气处理原理流程...
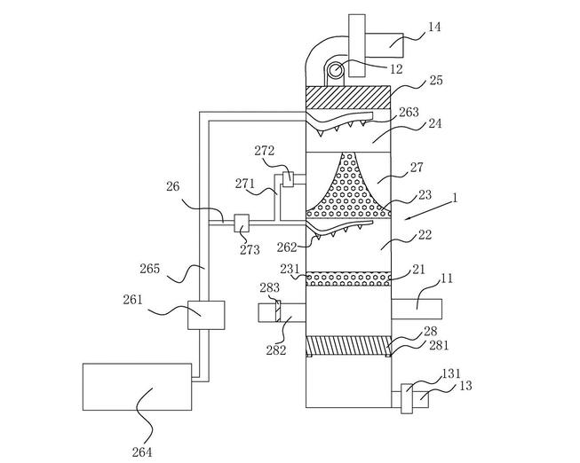
废气处理原理流程
摘要:废气处理原理流程...
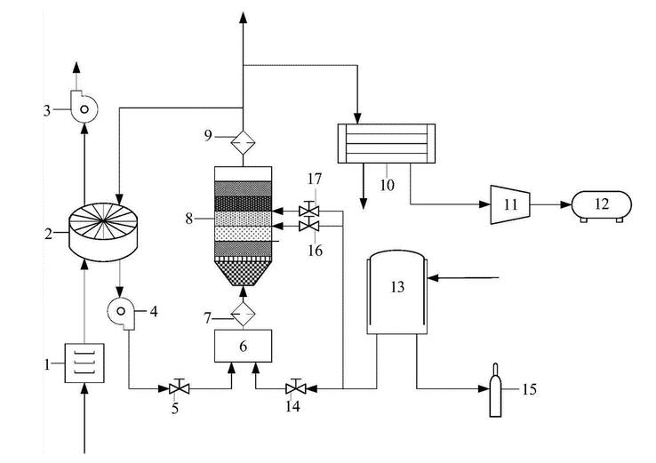
废气处理原理流程
摘要:废气处理原理流程...
废气处理原理流程
摘要:废气处理原理流程...
废气处理原理流程
摘要:废气处理原理流程...
废气处理原理流程
摘要:废气处理原理流程...
共 1 页/9 条记录
返回顶部
18913582588
在线咨询
微信二维码